隨著城市的快速發展。電纜使用越來越頻繁,電纜的安全運行就成為每個供電部門保障的重點。電纜故障不可避免,如何快速解決電纜故障成為搶修人員的面臨的主要工作內容。
一、電纜的分類:
電纜根據絕緣介質不同分為:交聯電纜、聚氯乙烯電纜、油浸紙電纜、不滴流電纜(也稱之為少油電纜),橡套電纜等;根據電壓不同分為:高壓電纜、低壓電纜、控制電纜、通訊電纜等;
二、電纜故障分類:
電纜故障的形成主要是機械拉傷、化學腐蝕、電纜長時間過流,或者地基沉降等因素造成的。電纜故障分為兩大類:低阻故障和高阻故障。高阻故障又分為 :閃絡性故障和泄漏性故障,相地閃絡性故障相當于相線和地之間形成一個間隙。如圖:
伏安特性如下圖:
泄漏性故障,相當于相地之間形成一個大電阻,這個電阻小于電纜的絕緣電阻,如圖:

泄漏性故障示意圖
伏安特性如下圖:
這在測試電纜故障中有什么實際意義?這說明電纜故障要打穿放電,需要加足夠的電壓,只有電壓達到一定程度,電纜故障才能被擊穿。低阻故障:絕緣阻值小于100歐姆的故障,這種故障粗測非常簡單,但是放電聲較小或者沒有,定點相對比較麻煩。
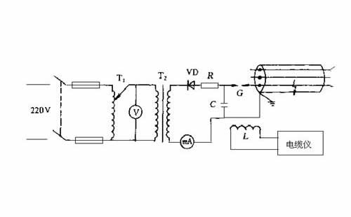
三、電纜故障測試儀的組成:
電纜故障測試儀組成:主機、路徑儀、定點儀、高壓設備和放電電容。電纜儀的主機:用來測試電纜長度、電纜故障的大概位置;路徑儀:用來測試電纜的走向和埋設深度;定點儀也是后解決問題的關鍵設備:用來經確定點電纜故障位置;高壓設備和放電電容:用來給故障電纜打壓,是故障點放電,故障點產生振動,為故障定點創造條件。
電纜故障測試儀主機:
目前,常用的電纜測試主機有兩種原理設計的,一種為電橋原理的,另一種為雷達原理的,也叫時域反射法原理。這兩種原理的設備都很成熟,雷達法原理的主機通常稱為閃測儀或者沖閃儀,是目前電纜測試的主流設備。電橋測試電纜故障時,要求電纜要有一根好相,而且電纜的尾端需要好相和壞相跨接,并且要求跨接線的截面積和電纜的截面積相當。而閃測儀就沒有那么多限制,也不需要尾端短接,工作量相對較少。但是,在測試有些電纜故障時,由于電纜介質或者是電纜結構的問題,閃測儀采不出測試波形,這時就需要電橋進行輔助測試,另外,測試110KV電纜外護套故障時,需要電橋進行測距。綜上所述,要想粗測電纜故障位置,除了需要閃測儀,有時還需要電橋。
幾種主流的閃測儀:
1、 液晶顯示閃測儀如圖:
這是一款全功能、小型化的電纜故障測試儀,特點是體積小、重量輕、操作簡單、耗電量小、待機時間長、開機速度快。
2、 觸摸屏閃測儀如圖:
3、 多次脈沖閃測儀如圖:
多次脈沖電纜故障測試儀是近年來比較流行的閃測儀,優點是將沖閃波形(相對不規則)轉換為低壓脈沖波形,使波形易于識別。缺點:需要增加多次脈沖產生器,將多脈沖產生器串接到高壓發生器和故障電纜之間,利用閃測儀在多脈沖產生器上進行采集波形,這樣就必須升高電纜故障的擊穿電壓,這樣才能采集到的多次脈沖的故障波。
電橋:電橋分為高壓電橋和低壓電橋,低壓電橋在電纜故障測試中極少使用。下面是幾種高壓電橋7000V一體電橋,需要知道電纜長度,手動計算電纜故障位置。
配合不同的外部電源,可以高升到35KV。需要預置電纜長度,自動顯示
路徑儀:隨著數字技術快速發展,設備的快速更新,路徑分為了兩種,一種是傳統的模擬電路的路徑儀,一種是全數字的金屬管線探測儀代替了路徑儀。
1、 傳統的路徑儀如圖:
這是發射部分。接收部分多種多樣,例如下圖:
金屬管線探測儀是一款功能強大的儀器,可以使用多種模式(直連法、感應法、耦合法)測試金屬管線的路徑,可以測試帶電電纜或者不帶電路徑、埋設深度、還可以帶電識別電纜,可以查找金屬性接地故障(需要配備A字架)。全數字顯示,聲音提示,操作簡單。
定點儀:定點儀種類眾多,外形各異,定點儀的重要指標是靈敏度和抗干擾能力,將信噪比做的合適,就是一部好的定點儀。
參考圖如下:
聲磁同步定點儀,帶有光柱顯示。
跨步電壓法定點儀,用來測試金屬性接地故障。
四、電纜故障測試儀的高壓附件:
電纜故障測試的高壓配件主要有試驗變壓器和電容,根據不同的組合形成多種樣式的產品。
1、 基本型:3KVA/50KV或者5KVA/50KV直流試驗變壓器,操作箱、35KV/2uF或者30KV/2uF脈沖電容器。這些設備非常常見。
2、 設備升級(1):利用電子技術將直流試驗變壓器、操作箱的功能一體化集成,體積小、重量輕的升壓設備。如圖:
目前,經常使用的有兩個規格:25KV、35KV兩種,輸出電流在40mA左右,重量8公斤左右,代替了數十公斤的試驗變壓器和操作箱。這種設備功率較小,適合于低壓或者電纜較短的高壓電纜故障(例如:1公里以內)
3、 設備升級(2):利用電子技術,將試驗變壓器、操作箱、電容器、球間隙集成在一起,實現遙控/手動一體化操作,遙控距離不小于1000米,自動升壓、自動放電,多種功能為一體的小型化設備。如圖:
內置電容20KV/4uF,電壓輸出20KV,短路電流40mA,重量8公斤。
4、 升級設備(3):將干式變壓器或者油式變壓器,操作箱、電容器、球間隙,組合在一起,實現自動升壓、自動放電、有線控制一體化設備。如圖:
輸出電壓70KV,短路電流100mA,電容30KV/1uF或者30KV/2uF,重量55公斤左右。
五、電纜故障測試基本步驟:
首先,判斷故障是相間故障還是相地故障,然后利用絕緣電阻測試儀和萬用表判斷是高阻故障還是低阻故障,大于100歐姆為高阻故障,反之為低阻故障。利用閃測儀和電纜好相測試電纜的長度,這個過程大約需要幾分鐘,就可以完成。閃測儀是用來測試發射波和反射波時間差的,電波在電纜中的傳播速度是做實驗測量出來的,根據時間乘以速度,計算出電纜的長度,這些過程是在閃測儀的內部完成的,我們只需要確定測試波形起點和終點,電纜的長度就在閃測儀上顯示出來了。
有人會問,這樣的測試結果是否會有誤差,如果有誤差,大概是多少?這樣的測試結果是有誤差的。閃測儀計算發射波和反射波之間的時間差,這個誤差可以忽略不計,主要的誤差在于電波在電纜中的傳播速度,傳播速度主要受到電纜絕緣介質有關,而和電纜的截面積無關,和電纜的導體的材料也無關。高壓電纜現在主要使用的是交聯乙烯電纜,這個電纜的傳播速度大概為172米/微秒,這個傳播速度經過我們長期的實踐驗證是比較準確的,誤差很小。以前使用的油浸紙電纜傳播速度為160米/微秒,這個數值也非常準確,誤差很小,只是現在這種電纜很少使用了。而現在使用低壓電纜中塑料電纜、橡套電纜,傳播速度相差很大,每個廠家的電纜傳播速度都有差異,而且差異比較大,這是測試誤差的主要因素。
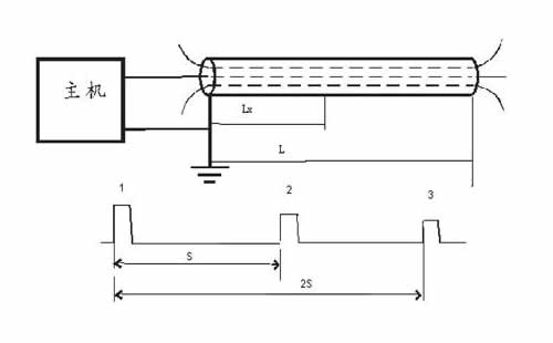
如何減少傳播速度引起的誤差,可以使用以下方法:閃測儀中有一項功能,測速度,也就是測電波在電纜中的傳播速度,首先找一盤已知長度的電纜,將電纜全長輸入閃測儀中,利用閃測儀采樣,就能測試出電纜的傳播速度。接線方式及測試波形如下:
圖的上半部是接線圖,非常簡單,將測試線的紅夾子接到電纜的好相,黑夾子接到電纜的另一個好相或者電纜的鎧裝,利用閃測儀低壓脈沖法進行采樣,得出下半部的波形,這是個正脈沖的波形圖,脈沖1,是閃測儀發射的脈沖,脈沖2和3是反射脈沖,脈沖2是一次反射波,脈沖3是二次反射波,我們測試的是發射波的上升沿和反射波上升沿的時間差,如果設置了速度,得出的就是全長,如果輸入了全長,得出的就是傳播速度。上面的波形圖是以正面沖為例的,如果是負脈沖的閃測儀,就是測試發射脈沖的下降沿和發射波的下降沿的時間差,或者說測試時間差用的是發射波和反射波的前沿(原理:S=V*t)。通過這樣的方法,平時將經常用到的電纜的傳播速度測試出來,并且記錄下來,在以后發生故障時使用,這樣就會將測試誤差降到低。
測試低阻(短路)故障波形圖:
脈沖1為發射波,脈沖2為反射波,發射波與反射波極性相反,這種波形一旦出現,就證明電纜是短路故障,S就是故障距離。如果是高阻故障,就需要使用升壓設備,將故障點瞬間擊穿,然后利用閃測儀采集波形,分析波形,判斷故障距離,接線圖及波形圖如下:
這是標準波形
下面是實測波形
這幾個波形相對比較容易判別,拐點比較容易判斷。這是一個正方向波形圖。
這個波形是反向的(與電流取樣器有關,可以調整一下電流取樣器,使波形反過來),這個波形相對比較難以判斷,這臺閃測儀的軟件中帶有波形局部放大功能,能夠減少粗測的誤差。
這是一個多周期測試波形,我們選擇了其中一個周期進行了標注,為了減少誤差,也可以標注多個周期,然后取平均值。
為什么要列舉這么多的波形,主要是為了大家在實際測試故障中,找一個和標準波形比較相近的波形,進行故障標注,這樣測試誤差就會很小。至于為什么要這樣標注故障的起始點和終點,請參看關于長線原理,波反射原理的相關書籍。
如果經過加壓以后,沒有采集到能夠判斷距離的波形,這時需要分析,是否是電壓不夠高,故障點沒有擊穿引起的還是地線衰減太大引起的。怎么判斷故障點是否擊穿,主要看放電電流,如果瞬間放電電流大于15A以上,我個人認為故障點已經擊穿,如果沒有擊穿,就需要繼續升高電壓,直到放電的瞬間電流超過15A。如果放電電流已經足夠大,仍舊采集不到可以標注的波形,就要考慮是否是地線衰減過大引起的,這些情況多出現在塑料電纜或者橡套電纜、有些專用電纜中,這些就需要借助高壓電橋進行粗測。高壓電橋還可以測試110KV電纜的外護套故障。
經過以上幾步的測試,基本上可以測試出電纜故障的大概位置,也就是完成了粗測。然后需要測試電纜的路徑,也就是電纜走向。這個部分沒有難點,無論是路徑儀還是管線儀,都是有發射部分、接收部分,用接收機接收發射信號,通過聲音或者數字找出電纜的位置以及埋設深度。
后就是定點。利用皮尺或者計米器測量到粗測的位置,給電纜上加壓,利用定點儀拾取電纜故障的放電聲音,找到聲音大點,就是故障點。